一、布线规范。
1.从门禁读卡器到控制器的连接线建议使用8芯屏蔽双绞线其中3芯备用),连接线直径大于0.3mm,控制器与读卡器的距离不大于100m,建议在80m以内。
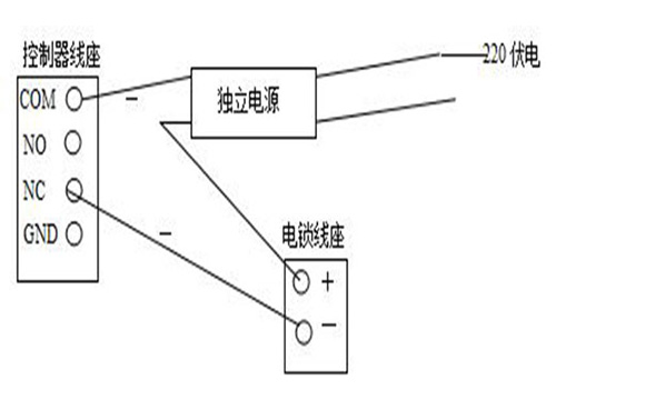
2.锁定控制器的连接线应采用2芯电源线,从控制器到锁的距离不应超过100米,直径应大于1.0mm。如果需要门磁检 测线,则需要多2芯线,可根据现场需要确定。如果输出12V电源有明 显的降压,可以将电源电压调整到13.6V或单独给电锁供电(如图1所示)。

(图1)单独供电图)
3.按钮连接线和门磁连接线应采用2芯电缆,线径大于0.3mm。
4.控制器通信线,包括485/422.232、韦根等通信线。必须采用国 际通用的8芯屏蔽双绞线,有效防止和屏蔽干扰。线径大于0.3mm的总线长度建议在1000米以内。如果更长,请选择其他特殊的485/232转换器或中继器,并选择更厚的通信电缆。
控制器GND485-485+分别对应于连接485转换器GNDTD(A)TD(B),通信线路采用串联挂连接,不采用星连接或局部星连接(如图2所示)。如果线路太长,连接设备太多,在Z末端的设备上增加终端电阻带跳线加载,总线可以连接128个控制器。

(图2)控制器与计算机相连
5.其设备用线不得采用强电凿或强电线管。由于环境限制,平行走线,应远离50cm以上。
二、注意安 全事项。
1.虽然控制器有防静电和防雷设计,但请确保电源和底盘接地良好,确保电路不受静电、雷电等设备泄漏损坏,使设备稳定使用。
2.不要带电拔插端子,也不要带电焊接作业,焊接接线时应先拔下相应的接线座。
3.必须是要让安装师傅拆卸控制器上的元件,否则可能会造成系统信息丢失或芯片损坏。
4.连接到+12V端子上,有利于充 分发挥读卡器的性能。如果读卡器由+24V供电,请单独配备线性电源,并与控制器共用。不要将+24V间接引入控制器,否则会造成烧毁。
5.该控制器可直接插入UPS不间断电源,以确保系统在停电后继续工作。该系统配备了断电保护装置,即使设置信息和记录也不会丢失。
6.尽量避免将控制器电源与其他大电流工作设备连接到同一电源上。继电器的工作电流为Z大7A。如果控制更大的电流设备,请安装更大功率的继电器,Z可以从总控制电源箱中单独控制开关。
7.安装遥控器或其他附加增值设备时,注意不要将其他电信号引入控制器。建议您在所有非 常规安装和改进前联系乐虎88国际 的工程师。
三、安装事项。
1.读卡器。按钮安装。
读卡器。按钮安装高度为正常水电安装标准(1.45米),所有引入制器的外部设备线头不宜拉得太长,以免暴露造成短路。
2.安装电插锁。
玻璃门的门电插锁安装在门框的Z心,无框玻璃门的Z心线为25mm,即锁的Z心线。然后在玻璃门上安装一个匹配的玻璃门附件。
3.安装控制器。
控制器安装方便维护安 全。
以上就是门禁安装与注意事项的相关内容,需要了解更多请来电咨询:18038121879武经理(V信同号)


