一、布线规范
1、 门禁的读卡器到控制器的连接线建议使用8芯屏蔽双绞线(其中3芯备用),连接线径大于0.3毫米,控制器到读卡器距离不大于100m,建议在80米以内。
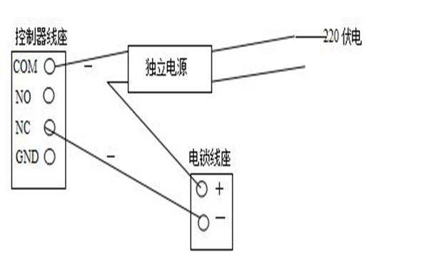
2、 锁到控制器的连接线需采用2芯电源线,控制器到锁距离不可以超过100米,线径大于1.0 mm。如有需门磁检测线则需多2芯线。(可根据现场需要定)。如果输出12V电源有明显降压则可以微调电源电压到13.6V或单独给电锁供电(如图一)。

(图一、单独供电图)
3、 按钮连接线和门磁连接线需采用2芯电缆线,线径大于0.3mm。
4、 控制器通讯线(包括485/422、232和韦根等通讯线)必须采用国际通用的8芯屏蔽双绞线,这样可有效防止和屏蔽干扰。线径大于0.3毫米总线长度建议在1000米以内,如果更长请选用其它专用485/232转换器或者加中继器,并选用更粗的通讯电缆。
控制器GND 485- 485+分别对应连接485转换器GND TD(A) TD(B),通讯线路采用串联挂接式连接,请勿采用星型连接或者局部星型连接(如图二)。如果线路过长和连接设备过多,就在Z末位那台设备上增加终端电阻(有跳线加载)总线Z多可挂接128台控制器。

(图二、控制器与 计算机相连)
5、其设备用线不得走强电凿或是强电线管。如因环境所限,要平行走线,则要远离50CM以上。
二、安全事项注意
1、虽然控制器已经具备了防静电和防雷击设计,但是请确保电源和机箱的良好接地,以保障电路不被静电、雷电和其他设备漏电所伤害,这样设备才能稳定使用。
2、不要带电拔插接线端子,或者带电焊接操作,焊接接线时应该先拔下所对应的接线座。
3、请勿让费专业人员拆卸控制器上的元器件,不然有可能会引起系统信息的丢失或芯片损害。
4、接在+12V端子上,有利于充分发挥读卡器性能,如果读卡器是+24V供电的,请单独为其配备线性电源,并和控制器进行共地。且勿将+24V间接引入控制器,否则会引起烧毁。
5、本控制器可以直接外挂UPS不间断电源,保证停电后系统仍然可以继续工作。系统配备掉电保护装置,即使停电系统设置信息和记录也不会丢失。
6、尽量避免将控制器电源和其他大电流工作设备接在同一电源上。继电器的工作电流为Z大7A,如果控制更大电流设备请安装更大功率的继电器,Z好从总控电源箱制有单独控制的开关。
7、请在安装遥控器或者其他附加增值设备时,注意不要将其他电信号引入控制器,建议您在一切非常规安装和改进前与乐虎88国际 的工程师取得联系。
三、安装事项
1、 读卡器、按钮安装
读卡器、按钮安装高度为正常水电安装标准(1.45米),所有外部设备引入制器的线头不能拔得太长,以免外露造成短路现象。
2、 电插锁安装
玻璃门有包边框的门电插锁安装在门框的Z中心,针对没有边框的玻璃门以中心线向内面偏25mm也就是锁的中心线。然后再在玻璃门上安装一个匹配玻璃门附件。
3、控制器安装
控制器安装时做到便于维护且安全。


